Français
English
Italiano
+33 4.78.44.29.47
Home
Société
Mission et histoire
Recherche et Développement
Produits
Micro GC
Laboratoire
Process
Terrain
Logiciels
Chromatographie en phase gazeuse
GC
GCxGC
Injecteurs GC
Détecteurs GC
Logiciels
Spectrométrie de masse
MS, GC-MS et GC-MS/MS
GC/TOF et GC/Q-TOF
Direct MS Inlet Probe
Préparation d'échantillons
Sample automation
Thermodésorbeurs et accessoires
Pyrolyseurs et accessoires
Purge & Trap
Passeurs automatiques et accessoires
Techniques d'extraction
Diluteurs-mélangeurs de gaz
Interfaces TGA
Automatisation des échantillons hors ligne
Accessoires d'échantillonnage et de désorption
Chromatographie liquide
Micro LC
Spectroscopie
FT-IR et accessoires
ICP-OES
Analyseurs XRF
UV-Vis
Analyseurs
Analyseurs GC PAC
Composés soufrés
COV Totaux
Générateurs de gaz et accessoires
Générateurs de gaz
Accessoires
Solutions
Environnement
Air
Eau
Sol
Alimentation
Agro-Alimentaire
Arômes et parfums
Energie et Chimie
Pétrochimie
Biométhane
Gaz naturel
Hydrogène
Gaz spéciaux
Huile de transformateur
Matériaux
Polymères
Emballage Alimentaire
Cosmétique
Métaux
Forensic et Toxicologie
Médicale
Forensic
Sciences de la vie
Pharma
SRA Blog
Événements
SRA Académie
Webinaires
Contacts
Newsletter
Energie et Chimie
Home
Solutions
Energie et Chimie
Tous
Pétrochimie
Biométhane
Gaz naturel
Hydrogène
Gaz spéciaux
Huile de transformateur
Solution
Application Note
Poster
Surveillance environnementale : Guide des applications de la désorption thermique
Analyseur ATEX Micro-PGC Bio-CH4
Solution
Analyseur ATEX Micro-PGC NG+H2
Solution
Analyseur d'ODO ATEX Micro-PGC
Solution
Détection d'oxyde d'éthylène et d'épichlorhydrine résiduels dans les aliments par enrichissement automatisé multi-étapes par piège à espace de tête avec GC–MS/MS
EVOQUE project: Enhanced selectivity VOC detection using novel GC-QEPAS
P Determination of pharmaceuticals by capillary HPLC_MS_MS
Profilage aromatique du houblon et de la bière par extraction par sorption à haute capacité avec GC×GC– FID/TOF MS/SCD
Trace level odor monitoring
Surveillance des substances poly et perfluoroalkylées en phase gazeuse dans l'environnement et à partir de sources
Détermination des produits pharmaceutiques par HPLC-MS/MS capillaire
Caractérisation des huiles pyrolytiques issues des procédés de recyclage du plastique à l'aide de la technologie GC-VUV
Mesure de la pollution aux PFAS dans l'air ambiant par TD-GC-MS/MS
Spéciation 2D de MOSH/MOAH avec GC×GC-FID/QTOF
Identification et quantification des microplastiques
Surveillance automatisée des « toxiques atmosphériques » dans l'air ambiant par TD-GC-MS selon la méthode US EPA TO-17
Dosage des amines aromatiques dans les essences par GC-VUV
Solution
Désorption thermique-GC/MS : identification et quantification des COV dans l’haleine
Analyse des surfaces métalliques avec le FTIR 4300 d’Agilent
Analyse de l’hydrogène, du gaz naturel et du biométhane
Solution
Caractérisation des profils volatils des vins
Détermination quantitative de allergènes
COV dans des matrices aqueuses avec P&T-GCMSD
Dépistage non ciblé des substances per- et polyfluoroalkylées (PFAS) volatiles libérées lors de l'application de mousses filmogènes aqueuses (AFFF)
Analyse de traces de vapeurs organiques perfluorées et polyfluorées dans l'air par désorption thermique sans cryogène et chromatographie en phase gazeuse couplée à la spectrométrie de masse
Analyse des esters méthyliques d’acides gras FAMEs dans les huiles et graisses
Analyse des hydrocarbures aromatiques polycycliques HAP dans les aliments
Analyse des MCPD et glycidol dans les aliments
Analyse de gaz en dépression avec un MicroGC
Solution
Mesure précise et rapide des produits de réduction du CO2 – MicroGC 990 Agilent
Application Note
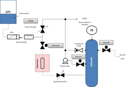
Analyse de GPL
Solution
Analyse détaillée des composés soufrés dans le gaz naturel
Solution
Impuretés dans le CO2 : O2, Argon, N2, Méthane et CO (des ppb aux ppm)
Solution
Analyse GC en ligne de composés soufrés des ppm aux %
Solution
Analyse en ligne des COV dans les eaux industrielles avec COVEX
Analyse GC de gaz sous vide et à pression contrôlée
Solution
Analyse GC de N2O et CO2 dans l’air par détection plasma
Analyse GC de gaz liquéfié sous haute pression, jusqu’à 200 bar
Solution
Analyseurs de THT et de TBM dans le gaz naturel
Solution
Analyse de traces de COV et de soufrés dans le CO2 alimentaire
L’efficacité et la fiabilité de la GCxGC pour les applications pétrochimiques
Application Note
Analyseur SRA TOGA ASTM D3612-02 Méthode C
Solution
Analyse du pétrole dans l’eau via FTIR
Solution
Analyse des résidus d’huiles minérales (MOSH-MOAH)
Impuretés d’argon dans l’oxygène pur
Solution
Analyse multipoints en continu des gaz réfrigérants
Mesure en ligne de la qualité énergétique et de l'odorisation du biométhane, du biométhane synthétique et du gaz naturel avec Micro GC
Poster
Cinq cannabinoïdes séparés et détectés en 9 minutes
Traces de BTEX dans l'eau à l'aide d'une HPLC portable
Analyse en ligne des métaux dans les eaux usées par ICP-OES entièrement automatisé
Aucune donnée disponible
S'inscrire à la lettre d'information
×
E-mail *:
Prénom *:
Prénom *:
Nom *:
Société:
* Politique de confidentialité
Lire et comprendre